33474蒙特卡罗

中文 EN
返回
皮带秤控制器UNI900B
皮带秤控制器UNI900B
所属分类:称重测量产品
产品详情

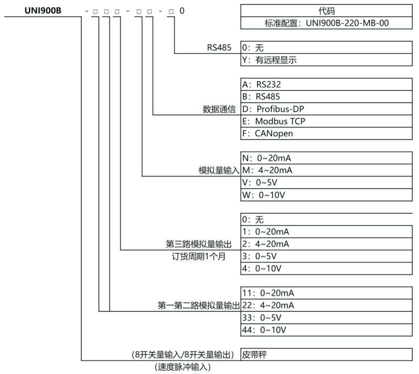
选型表

皮带秤控制器UNI900B

应用图



皮带秤控制器UNI900B


应用领域

皮带(螺旋)计量秤、皮带(螺旋)配料秤。


特点

  • 仪表通过严格的空间辐射、高压静电放电、高低温环境测试,具有高可靠性

  • 全金属外壳,开关量输入/输出、模拟量输入/输出均物理隔离,且功能可自定义,使用灵活,运行可靠

  • 两路AO输出,单台仪表可控制两台皮带给料机,实现皮带秤配料功能

  • 支持实物标定、挂码标定、给料机线性标定

  • 快速收敛的滤波算法,数据跟踪速度快,显示稳定

  • 先进的模型控制算法能准确预测各个控制值的效果,提前调整控制量,响应快,超调小

  • 二级PID算法,控制速度更快、精度高

  • 具有累控、水份补偿功能

  • 有体积计量模式功能

  • 具有参数备份和恢复功能,防止仪表参数被意外修改

  • 多台仪表间可通过CAN接口组成主从配料系统

  • 支持RS232/RS485通信接口(ModbusRTU协议)和CAN、ModbusTCP、Profibus-DP等现场总线接口

  • 中文菜单,人机交互友好


技术参数

项目

技术参数

电源

180VAC~265VAC,50/60HZ

消耗功率

≈18瓦(含8路标准传感器负载)

工作温度

-5℃~65℃(23 °F到137°F)

重量

≈2.7kg

模拟量输出通路

1路/2路/3路(*)

开关量输入通路

4/8路隔离输入(*)

开关量输出

阻性负载最大驱动能力每路0.5A,共点3A(A)

数值显示

高亮度荧光显示管(VFD显示)

显示范围

100-500,000

适用的传感器类型

所有电阻应变式称重传感器

传感器输入电压

直流电10V±5%,最大可提供250mA的电流

输出灵敏度

0.3μV/格~0.30mV/格

输入阻抗

DC500V时,每个端子之间阻抗不小于100MQ

有效输入电压范围

0.03mV~30.0mV

非线性误差

≤满刻度的0.005%

采样速率

最高每秒200次

内部分辨率

1/16,000,000


填写信息获取相关资料

img

关注公众号

img

关注视频号

期待您的致电

售后服务:0756-8150114

销售专线:400-7808-806

期待您的来信

HR邮箱:hr@daolvguo.com

邮箱:sales@daolvguo.com